CMMB(China Mobile Multimedia Broadcasting)中国移动多媒体广播电视。在广电的大力支持,随着CMMB在北京奥运会上的大放光彩,CMMB产业链得到了蓬勃的发展,相应的测试工具及仪表也随之快速发展起来。
CMMB 信号发生器原理
在CMMB(移动多媒体广播接收解码终端)性能测试中,CMMB信号发生器是关键的测试设备。通过信号发生器可以比较方便的产生不同条件配置下的CMMB信号,从而可以完成对被测设备的接收灵敏度等各项指标的测试工作。
下面是CMMB信号发生器的原理框图:

TS码流是定制好的码流播放文件,CMMB复用模块是将码流文件按CMMB复用协议编码后输出到CMMB调制模块。通过控制上变频模块可以调整输出信号的频点的。通常情况下,信号发生器启动时会以最大功率发射CMMB信号,通过控制上图的电子衰减器可以根据需要衰减信号来达到对信号功率的调整,从而输出不同频点和不同强度的CMMB信号。
AWGN(加成性高斯白噪声Additive White Gaussian Noise) 模块产生混合了噪声的CMMB信号,可以适当的模拟真实环境的信号情况。AWGN模块为可选模块,用户可以根据实际测试需求选择是否需要配置。
CMMB信号发生器的基本功能
我们公司开发了QF001 CMMB信号发生器,用户可以用它来进行CMMB接收机的开发及对CMMB接收机进行性能测试,他的基本功能是:

1. 支持码流文件的导入、播放及停止功能。
2. 支持对码流文件的编辑功能,包括对调制方式、交织模式、RS编码模式、LDPC码率的编辑。
3. 支持BPSK、QPSK、16QAM的调制方式。
4. 支持3种交织模式。
5. 支持(240,240)、(240,224)、(240,192)、(240, 176)4种RS编码模式。
6. 支持1/2、3/4LDPC码率。
7. 支持对当前仪表状态的实时监控,并用告警灯显示其状态。
8. 支持470MHz至860MHz之间的频率可调,最小步进可为1Hz,并支持对标准频点和自定义频点的配置。
9. 支持-110dBm至5dBm之间的功率可调,最小步进可为0.5dB[YQC1]。
10. 支持自动化测试,可以实现在配置好的频率及功率范围之内以某个时间段为步长自动调整信号发射的功率和频率,达到自动测试的目的。
11. 支持外部命令的控制,通过按照预定好的通信协议,可以由外部软件通过USB连接线控制该仪表。
12. 支持对当前码流的各子业务状态的跟踪和统计功能。
13. 支持对当前信号频点和功率强度的跟踪和显示。
14. 支持软件本身中英文界面的切换。
CMMB接收机性能测试
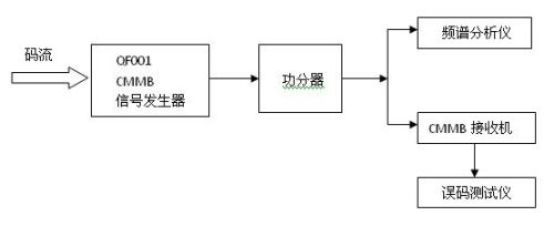
下图是一个用我们的QF001进行接收机性能测试的原理图

码流播放文件经过QF001 CMMB信号发生器按指定的频率和功率输出,经功分器后输入到频谱分析仪和被测的CMMB接收机。根据这个测试原理图可以对CMMB
为您推荐
昨日,中国移动多媒体广播技术研究工作组相关负责人对《第一财经日报》表示,我国自主知识产权的多媒体广播技术标准(CMMB)将成为手机电视国家标准,CMMB研发已基本完成,近日将在北京开展技术测试,最快年底前出台。目前,“手机电视”被广电总局正式命名为“移动数字多媒体广播”,中国移动多媒体广播技术研究工作组由国家广电总局批准设立,由广电总局科技司司长王效杰任组长,负责我国手机电视标准相关事宜。推广时间表
昨日,中国移动多媒体广播技术研究工作组相关负责人对本报表示,我国自主知识产权的多媒体广播技术标准(CMMB)将成为手机电视国家标准,CMMB研发已基本完成,近日将在北京开展技术测试,最快年底前出台。目前,“手机电视”被广电总局正式命名为“移动数字多媒体广播”,中国移动多媒体广播技术研究工作组由国家广电总局批准设立,由广电总局科技司司长王效杰任组长,负责我国手机电视标准相关事宜。推广时间表手机电视有两种模式,一种模式是电信网络主导的通信方式,一种方式是广电主导的广播方式。广播科学研究院电视技术研究所所长杨庆华说,从技术角度看,仅仅依靠移动通信网络,如3G等,肯定无法达到正常的手机电视播放效果,国
中国移动多媒体广播技术研究工作组相关负责人日前表示,我国自主知识产权以STiMi为主导技术的多媒体广播技术标准(CMMB)将成为手机电视国家标准,CMMB研发已基本完成,近日将在北京开展技术测试,最快年底前出台。国家广电总局广播科学研究所电视所所长杨庆华曾在数字电视产业高峰论坛上表示:“STiMi传输技术是CMMB的核心部分,但不是CMMB(中国移动数字多媒体广播)体系的全部。我国的CMMB标准体系还包括视频、音频、信道传输、协议等很多部分,这些将分期分批的推出。”目前,“手机电视”被广电总局正式命名为“移动数字多媒体广播”,中国移动多媒体广播技术研究工作组由国家广电总局批准设立,由广电总局科
9月15日,电信资深专家侯自强在“中国手机电视技术、标准与产业发展研讨会”上表示,广电如果单纯采用CMMB标准开发手机电视,将导致运营成本的大幅提升,并有可能难以保证必要的服务质量水平。这位电信专家建言,广电系统应让电信运营商加入CMMB标准的实施,利用卫星信号和3G基站信号为用户提供高效廉价的手机电视服务。据了解,采用CMMB(多媒体广播技术)标准将面临成本和政策两大难题。由于CMMB标准工作频段的先天因素,需要在地面架设大量增补转发器,这将花费国家大量的资金。另外在政策上,对个人使用卫星接收设备接收卫星电视节目的限制一直没能放开。侯自强称,由于卫星手机电视工作于S波段,传输的信号穿透力差,
